Ancora una puntatrice homemade.....

Hai costruito qualcosa o fatto una riparazione e vuoi condividere questa esperienza con gli altri "navigatori" del forum?
Inserisci un articolo corredato da foto in questo forum

Moderatore: mariobrossh

Avatar utente
rokko
Messaggi: 1129
Iscritto il: gio 26 gen 2012 5:46 pm
Località: Sanremo
Contatta:

Ancora una puntatrice homemade.....

Messaggio da rokko »

Come da titolo, in rete si trovano svariati progetti su come costruirne una,
tutti più o meno pericolosi, molte con le parti a tensione di rete non protette.
Il manuffatto è hobbistico, unisce lamierini ferrosi e acciaio inox di circa 1mm
di spessore, non ha pretese di fare saldature eccezzionali in quanto le macchine
adatte lavorano con correnti e pressioni mostruose, in questa la corrente di
puntatura si aggira sul migliaio di A ad una tensione di circa 1V la pressione
è quella che si puo imprimere manualmente.
Non è adatta per unire rame alluminio o metalli di bassa resistività in quanto essendo
una saldatura per resistenza, una bassa resistenza dei metalli da unire provocherebbe
un corto circuito con conseguente surriscaldamento di tutto l'insieme.
Sostanzialmente si tratta di sostituire l'avvolgimento secondario ad un
trasformatore da circa 1 Kva con 3 o 4 spire di filo di rame isolato per adeguate
temerature, da 25 o 35 mmq Ai capi del conduttore vanno collegati gli elettrodi fatti
con tondino di rame da circa 8mm di diametro.
La tensione sugli elettrodi in saldatura è pochissima, meno di 1V ma considerate
le alte correnti presenti, prossime al migliaio di A, molto pericolose:
proiezione di metallo fuso, fusione di eventuali anelli o collane metallice
durante l'uso a causa di eventuali contatti accidentali con comprensibili conseguenze.

I trasformatori più adatti allo scopo, si possono recuperare da forni a
microonde in quanto l'avvolgimento secondario, è facilmente rmovibile
e rimane ampio spazio per inserire le nuove spire.
Alcune importanti note sul recupero del "MOT"
prima di rimuovere il coperchio del forno tagliare il cavo di alimentazione onde evitare tentazioni....
una volta tolto cortocircuitare a massa il grosso condensatore.....ora se non cade
il tutto su un piede il forno è innocuo.....
Inutile dire che è potenzialmente letale alimentare un forno senza coperchio...
eventuali fughe di microonde...... alta tensione....
Una volta rimosso il trasformatore NON ALIMENTARLO assolutamee prima della
modifica, un accidentale contatto è letale.... occorre rimuovere
l'avvolgimento secondario (alta tensione) e sostituirlo come descritto
più avanti.
I forni a microonde sono estremamaente pericolosi se alimentati senza coperchio,
occorre rimuovere il solo trasformatore e modificarlo prima dell'uso



Questa una foto dell'accrocchio terminato, racchiuso in contenitore
in resina isolante.
Il trapano a colonna, non è alimentato durante la saldatura, uso il meccanismo
di discesa per premere gli elettrodi sulle lamiere durante la fusione,
ogniuno può scegliere la soluzione per bloccare e muovere gli elettrodi,
Dcp_3590 (Small).jpg
Dcp_3590 (Small).jpg (38.84 KiB) Visto 7260 volte
Sul pannello; regolazione corrente di puntatura, pulsante di funzionamento, interruttore
di esclusione regolazione, magnetotermico e spia di funzionamento
in basso vicino alla base del trapano, pulsante di puntatura da azionare col piede

Qui un piccolo filmato sul funzionamento,
http://www.youtube.com/watch?v=oGoo3iuaEnA
puntatura di due lamierini 0,8mm in acciaio inox, notare la corrente
nell'avvolgimento secondario

Ora nel dettaglio,
come modificare il "MOT"

bloccare il trafo nella morsa, tagliare gli avvolgimenti secondari e
sfilarli, avendo cura di non danneggiare il primario
il trasformatore ha due secondari, uno ad alta tensione e uno di pochi volt occorre
rimuoverli entrambi per avere il massimo spazio disponibile... per
alloggiare le nuove spire
3335166367_4bc5e6a7df_o (Small).jpg
3335166367_4bc5e6a7df_o (Small).jpg (33.31 KiB) Visto 7260 volte
3335111171_fd47115fb4_b (Small).jpg
3335111171_fd47115fb4_b (Small).jpg (32.66 KiB) Visto 7260 volte
esempi
Immagine


Ho usato due trasformatori gli avvolgimenti primari collegati in parallelo..
un secondario in serie che attraversa i due trasformatori, per avere una
corrente maggire, conduttore flessibile isolato da 25mmq tre spire ogni
trasformatore
Immagine


Ho segregato le parti a tensione di rete in adeguato contenitore isolante,
le ventole sono sempre in funzione, anche a trasformatori disalimentati, per
smaltire l'enorme calore prodottto

Immagine

Segue
Ultima modifica di rokko il lun 04 apr 2016 10:59 am, modificato 2 volte in totale.
Avatar utente
mariobrossh
Moderator Maximo
Messaggi: 17225
Iscritto il: lun 17 ago 2009 9:11 am
Località: Cosenza

Messaggio da mariobrossh »

molto interessante ma non ho capito concretamente a cosa serve :)
Condividere un'idea è sempre una buona idea :)
Avatar utente
pacoseven
Messaggi: 277
Iscritto il: lun 02 gen 2012 2:50 pm
Località: MONTI BERICI/tana degli orsi

Messaggio da pacoseven »

http://www.erregi2.com/Erregi2ita/punta ... ilinea.htm

è una saldatrice a punti, corrispondente a quelle del link postato.
interessante per chi si aggiusta le pentole , lavora e salda lamierini , etc...
Questi sono i miei principi , ma , se non vi piacciono , ne ho degli altri...
g. Marx
Avatar utente
rokko
Messaggi: 1129
Iscritto il: gio 26 gen 2012 5:46 pm
Località: Sanremo
Contatta:

Messaggio da rokko »

Esatto, forse non avevo specificato meglio l'uso, dal link più sopra,
nel filmato si vede un esempio di unione ri due lamierini in inox,
per rendere l'idea, può servire per riparare i piedini dei passaverdura
inox, a volte si taccano con facilità....
In rete si trovano molte costruzioni di questo tipo, digitando su google
"homemade spot welder" si trova l'impossibile, il problema è che non
viene specificato bene come costruirle e soprattutto, non vengono
evidenziati i rischi a cui si va incntro durante la costruzione e l'uso.
In questo forum non ho trovato topic sulla costruzione, ho pensato
che fosse utile, o almeno incuriosisse :)
In realtà ho complicato un poco le cose, sarebbe sufficiente un solo
trasformatore, ma facendo le prove ho notato che a volte la corrente
era insufficiente, con due trasforrmatori si comportava meglio, ma
il problema era quello della distruzione di lamierini sottili e così
la regolazione della corrente.
Chi vuole provare la costruzione senza complicare molto, può comunque
usare un solo trasformatore, alimentandolo tramite un pulsante
comandato col piede (per avere le mani libere), il pulsante eccita un relè
con bobina a bassa tensione che alimenta il tutto.
Indispensabile racchiudere in un contenitore isolante le parti alimentate
a tensione di rete, questo per evitare contatti accidentali, le ventole
rimangono sempre alimentate, questo per smaltire l'enorme calore
prodotto durante il funzionamento.
Per la costruzione, ho usato esclusivamente componenti di recupero.
Ora vedo di recuperare altre immagini ed approfondire la descrizione
e l'uso in sicurezza.
Avatar utente
pacoseven
Messaggi: 277
Iscritto il: lun 02 gen 2012 2:50 pm
Località: MONTI BERICI/tana degli orsi

Messaggio da pacoseven »

una foto (in sezione) del cavo che hai usato e come l'hai collegato ai raccordi , potrebbe essere utile...
Questi sono i miei principi , ma , se non vi piacciono , ne ho degli altri...
g. Marx
Avatar utente
rokko
Messaggi: 1129
Iscritto il: gio 26 gen 2012 5:46 pm
Località: Sanremo
Contatta:

Messaggio da rokko »

Per il secondario ho usato cavo da 25mmq HAR H07RN-F con doppio isolamento al quale
ho tolto quello esterno per problemi di spazio, resiste comunque a temperature
molto elevate, per agevolare l'inserzione nel pacco lamellare, si può cospargere l'isolante con talco
Gli flettrodi sono in tondino di rame da 8mm di diametro collegati con appositi giunti specifici per conduttori.
Al momento non ho foto particolari dei giunti, il cavo è questo
Immagine
sul rame, ho avvolto e saldato a stagno un sottile nastro in rame in
modo da adattare il diametro del conduttore al giunto.
Il cavo non ha giunzioni intermedie ed è il più corto possibile, le uniche giunzioni sono le connessioni
agli elettrodi, per non avere inutili punti di resistenza sedi di inutili surriscaldamento.
questi i connettori specifici per tondino, particolare dei portaelettrodi
da fissare sul trapano a colonna
Immagine

montaggio durante le prove
Immagine

Ho adottato queste soluzioni, perchè era materiale che avevo disponibile,
si possono usare altri componenti, è importante non usare cavo da
almeno 25mmq e curare che le connessioni abbiano la minore resistenza possibile,
ogni punto resistivo, è sede di surriscaldamento.

In alternativa si possono usare giunti a bicono con ogiva in ottone ad
uso idraulico, di diametro opportuno e tagliando l'ogiva per adattarla al
diametro del cavo
Immagine
Avatar utente
pacoseven
Messaggi: 277
Iscritto il: lun 02 gen 2012 2:50 pm
Località: MONTI BERICI/tana degli orsi

Messaggio da pacoseven »

ok, si comincia a capire ma:
non si capisce come fai a regolare la corrente di puntatura (almeno , io non l'ho capito)
a cosa servono i due supercazzoli ai lati del contatto sulla base...
che valori devono avere i trasfo per poter funzionare
(se penso che ho lavorato 8 anni in una ditta di saldatrici e di trasfo come quelli ne abbiamo buttati a valanghe...)
Questi sono i miei principi , ma , se non vi piacciono , ne ho degli altri...
g. Marx
Avatar utente
rokko
Messaggi: 1129
Iscritto il: gio 26 gen 2012 5:46 pm
Località: Sanremo
Contatta:

Messaggio da rokko »

le due "torrette alla base, servono per fissare la base isolante al piano
del trapano a colonna, sulla parte superiore va fissato il piano isolante
dove poggiare le lamiere in fase di puntatura, il piano è forato in
corrispondenza dell'elettrodo
spot (Small)).jpg
spot (Small)).jpg (54.16 KiB) Visto 7259 volte
Immagine
l'elettrodo va regolato in altezza in modo che sfiori la parte superiore del piano

I trasformatori sono normali "MOT" da microonde 800-1000 Va

La corrente la regolo sui primari dei trasformatori, occorre un dimmer
per carichi induttivi di una certa potenza, per avere un buon margine,
e non arrostire il triac, oserei 3 Kw
oltre alla potenza utile (0,8-1V X 1000-1300A) 800-1300 W
occorre considerare le enormi perdite per riscaldamento dei trafo.
Purtroppo di elettronica non sono molto competente, ora illustro come
ho risolto la regolazione con i componenti che avevo disponibili.
Ultima modifica di rokko il lun 04 apr 2016 11:42 am, modificato 1 volta in totale.
ichnos
Messaggi: 2299
Iscritto il: dom 16 nov 2008 12:16 pm

Messaggio da ichnos »

non ci ho capito nulla ma vedo che funziona bene ed è geniale, complimenti
AJO' CHE CE LA FAI
Avatar utente
rokko
Messaggi: 1129
Iscritto il: gio 26 gen 2012 5:46 pm
Località: Sanremo
Contatta:

Messaggio da rokko »

La forte corrente che circola tra gli elettrodi, fonde le lamiere nel
punto di contatto, la pressione impressa sugli elettrodi, unisce i metalli
nel punto di fusione.
Il metallo da unire dev'essere pulito, privo di vernici, e lubrificanti
per non pregiudicare l'unione del metallo fuso.
Per la regolazione della potenza, ho usato un dimmer recuperato
da un'aspirapolvere casalingo, non essendo di potenza adeguata,
in breve tempo si fonderebbe, col dimmer, piloto un modulo scr di potenza, che
provvede ad alimentare i trasformatori.
Questo l'interno
DCP_3589 (Small) (2).JPG
DCP_3589 (Small) (2).JPG (50.58 KiB) Visto 7260 volte
sullo sportello ho fissato il dimmer recuperato dall'aspirapolvere,
all'interno in alto, dietro al radiatore, il modulo di potenza, (è esuberante,
ma avevo quello...)

qui i collegamenti del modulo di potenza
Immagine

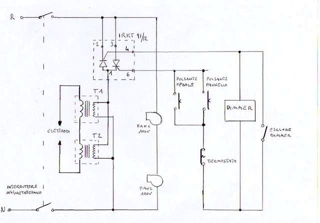
Lo schema dei collegamenti
schema (Small).jpg
schema (Small).jpg (29.95 KiB) Visto 7257 volte
Il dimmer agisce sul modulo scr che alimenta i trafo, i due pulsanti sono
posizionati uno sul pannello frontale ed uno da azionare col piede,
un termostato posizionato a contatto degli avvolgimenti, interviene
ad 80gradi togliendo corrente ai trafo.
Le ventole sono permanentemente in funzione, sono collegate in
serie perchè sonoo a 110V

Questi gli elettrodi per puntature "a mano"
elettrodi 02  (Small).jpg
elettrodi 02 (Small).jpg (41.53 KiB) Visto 7259 volte
Uso: si premono gli elettrodi sulle lamiere, mantenendoli premuti, si
alimentano i trasformatori, dopo alcuni secondi si intravvede il metallo
in fusione, a questo punto si toglie corrente, poi si allontanano
gli elettrodi, se si allontanano gli elettrodi con gli avvolgimenti alimentati,
possono essere proiettate scintille e materiale fuso.
Non toccate gli elettrodi dopo la puntatura, assumono temperature
pericolose.
Durante l'uso evitare di indossare anelli, bracciali metallici ecc...
un contatto accidentale ne provocherebbe la fusione
Ultima modifica di rokko il lun 04 apr 2016 9:57 pm, modificato 3 volte in totale.
RADIX
Messaggi: 89
Iscritto il: ven 07 set 2007 3:25 pm

Messaggio da RADIX »

bravo, molto interessante
ama e fa ciò che vuoi
Avatar utente
giovanni
Messaggi: 9703
Iscritto il: gio 30 ott 2008 12:03 am
Località: siena

Messaggio da giovanni »

Questa è davvero forte!!!!!! :shock: :?

Parlando di appuntare lamierini, pentole, tegami etc. etc. mi è venuto in mente che l'altro giorno mi sono ritrovato una "napoletana" da riparare, dove un manico si era staccato... ecco, magari avessi potuto avere una cosa del genere...
Difatti, non potendo dire di no alla proprietaria del pentolino, mi ritrovai a dovergli riattaccare il manico con un elettrodo di acc. inox di 1.6.
Voi pensate che sia stata una cosa facile con quel sistema saldare un lamierino di 0.5? Diciamo che sarebbe stato impossibile... se non mi fosse venuta l'idea di saldarlo al contrario. Difatti strinsi il manico (di 1.5 mm) sul bricco e poi con l'elettrodo lo saldai dal di dentro. Così facendo l'arco elettrico sfondò subito il lamierino di 0.5 del bricco andando a saldare la parte del manico di 1.5. Alla fine la saldatura era perfetta; c'era solo da togliere il cordone che si era formato all'interno del bricco. Cosa che riuscii a togliere facilmente con una lima mezzatonda e una spazzolina del Dremel.

Scusate la breve digressione OT
Avatar utente
rokko
Messaggi: 1129
Iscritto il: gio 26 gen 2012 5:46 pm
Località: Sanremo
Contatta:

Messaggio da rokko »

E' utile proprio per queste cose, piccoli lavori su lamiere sottili dove
intervenendo con l'elettrodo, si rischierebbe di fondere tutto.

Prova saldatura lamierino acciaio su polo batteria alcalina
Immagine
In questo caso gli elattrodi vanno affiancati uno all'altro
circa 1 secondo 800A

Come dicevo più sopra, unisce perfettamente lamiere in acciaio, sarebbe
molto utile potere unire materiali poco resistivi, rame ottone....
ma essendo di bassa resistività, si scalda tutto l'insieme.
In questo caso per avere una minima resistenza nei punti di unione
ed avere il medesimo risultato, ho provato elettrodi di metalli più resistivi
esempio:
Immagine
1) tungsteno da 2,4mm. (elettrodo per tig) stretto nel morsetto d'ottone da 6mm dal
quale spunta una piccola porzione.
2) tondino d'ottone da 6mm forato e rastremato all'estremità in cui ho inserito
l'elettrodo centrale di candela da auto per circa 20mm.
3) rame
inseriti così nel portaelettrodo manuale
Immagine
E' sempre difficoltosa l'unione di metalli diversi da quelli ferrosi, il rame risulta più agevole
saldato con elettrodi di tungsteno (purtroppo sempre difficile)
Gli elettrodi fatti con le candele si comportano come quelli di rame ma sono più resistenti
all'usura. In ogni caso bisogna fare diverse prove in base allo spessore del materiale variando
la corrente e il tipo di elettrodo, e la pressione di unione e forma
della punta degli elettrodi

Dimenticavo lo schema ricavato del dimmer
Immagine
Avatar utente
1099
Messaggi: 350
Iscritto il: mer 26 gen 2011 3:54 pm

Messaggio da 1099 »

Complimenti a Rokko per la realizzazione!
Già che sei probabilmente il più esperto d'Italia in questo settore, vorrei far tesoro della tua esperienza.
E cioè:
posso realizzare saldature a punti utilizzando la saldatrice che ho già?
E' una macchima totalmente tradizionale, costituita da un grosso trasformatore. La regolazione avviene semplicemente "scomponendo" il nucleo del trasformatore, con un dispositivo meccanico comandato dal volantino.
Quel che mi preoccupa è la corrente massima, ovvero 135A, sufficiente (ora) per un elettrodo 3,25.
Tieni conto che non è mia intenzione distruggere la macchina per realizzare la puntatrice, vorrei solo intervenire sulla pinza e sul portaelettrodo.
Grazie e complimenti ancora
1099
Avatar utente
rokko
Messaggi: 1129
Iscritto il: gio 26 gen 2012 5:46 pm
Località: Sanremo
Contatta:

Messaggio da rokko »

Ti ringrazio dell'elogio, ma sono solamente un hobbysta smanettone :)
Il discorso della saldatrice elettrica tradizionale (a trasformatore) non è
sbagliato, in effetti vorrei provare la modifica su di una vecchia saldatrice,
la potenza del trasformatore è più che sufficiente e si può sfruttare
la regolazione di corrente esistente (regola il flusso elettromagnetico
nel pacco lamellare)
Il problema è l'avvolgimento secondario, normalmente 50V, almeno 100A,
non è possibile usarlo per puntare, occorre pochissima tensione, massimo
1...2V che sotto carico si riducono a circa 0,8V ad una corrente prossima
o superiore al migliaio di A
Per non rendere inutilizzabile la macchina per il suo normale uso, dovresti
provare se è possibile inserire sopra all'avvolgimento secondario 2 o
3 spire di cavo di rame isolato da 25 o meglio 35mmq
nella foto ho evidenziato gli avvolgimenti e il punto da inserire le spire
(non fare caso alla saldatrice, è solo per rendere l'idea dove intervenire)
a destra l'avvolgimento primario, a sinistra il secondario, al centro il
pacco lamellare mobile che regola il flusso
Immagine
Ai capi dei conduttori del nuovo avvolgimento, colleghi gli elettrodi,
è importante, il minor numero di giunzioni ed il cavo il più corto possibile,
che consenta il collegamento al sistema di unione.




Ricordo che considerata l'elevata corrente presente in fase d'uso, occorre:
premere gli elettrodi sulle parti da unire, alimentere la macchina, dopo
alcuni secondi (quando si intravvede la fusione), disalimentare la
puntatrice ed allontanare gli elettrodi.
Se si avvicinano o si allontanano gli elettrodi con il circuito in tensione,
è possibile che il metallo fuso, venga proiettato e causare ustioni
all'operatore
Gli elettrodi in tensione, possono provocare l'immediata fusione di
anelli od ogetti metallici a contatto col corpo.
Mi ripeto sempre ma spesso ci si lascia ingannare dalla bassissima
tensione presente, ma può provocare seri danni se non usata
correttamente
Rispondi